Time:2021-11-15 10:44:39 View:
表面改性是生产碳酸钙(包括轻质碳酸钙和重质碳酸钙)最重要和必须的深加工技术之一,是提升碳酸钙应用性能、提高适用性、拓展市场和用量所必须的重要手段。

碳酸钙粉体的表面改性,一定要以表面改性的机理为依据,同时考虑下游产品中有机高分子制品的基材、主体配方及技术要求,经综合考虑,选择合理的表面改性剂,确定表面改性工艺和设备,才能在此基础上生产出合格的活性碳酸钙产品。改性剂、改性工艺、改性设备正是改性效果实现过程中至关重要的三个要点。
要点1: 选对表面改性剂
碳酸钙粉体的表面改性主要是解决3方面的问题:
一是碳酸钙的分散问题;
二是与有机高分子材料界面结合的问题;
三是表面改性后功能化及专用化的问题。
因此,在选择表面改性剂时应综合考虑以上几点,并要根据表面改性剂的结构、性质及其与碳酸钙粉体的作用机理,同时还应考虑下游有机高分子制品的基料性质、配方、工艺技术要求及碳酸钙的物理化学性质,对其进行正确的和有针对性的选择。
碳酸钙常用的表面改性剂有硬脂酸(盐)、钛酸酯偶联剂、铝酸酯偶联剂等。
(1)硬脂酸(盐)
硬脂酸(盐)是碳酸钙最常用的表面改性剂,干法工艺可直接加入硬脂酸,湿法工艺要先将硬脂酸皂化或者使用硬脂酸盐,如硬脂酸钠。
为了使硬脂酸更好地分散和均匀地与碳酸钙粒子作用,也可预先将硬脂酸用溶剂(如无水乙醇)稀释,改性时也可适量加入其他助剂。
用硬脂酸(盐)改性处理后的活性碳酸钙主要应用于填充聚氯乙烯塑料、电缆材料、胶粘剂、油墨、涂料等。
(2)钛酸酯偶联剂
钛酸酯偶联剂的分子结构划分为6个功能区,每个功能区均有各自的特点。了解了其特点后,就可以根据待处理粉体的特点及应用领域,来灵活性选择能满足各种要求的钛酸酯偶联剂。
钛酸酯偶联剂分为单烷氧型、螯合型、配位型:
用钛酸酯偶联剂处理后的碳酸钙,与聚合物分子有较好的相容性。同时,由于钛酸酯偶联剂能在碳酸钙分子和聚合物分子之间形成分子架桥,增强了有机高聚物或树脂与碳酸钙之间的相互作用,可提高热塑料填充复合材料的力学性能,如冲击强度、拉伸强度、弯曲强度以及伸长率等。用钛酸酯偶联剂表面包覆改性的碳酸钙和未处理的碳酸钙填料或硬脂酸(盐)处理的碳酸钙相比,各项性能均有明显提高。
(3)铝酸酯偶联剂
铝酸酯偶联剂以前是因易水解很少使用。近年来生产厂家生产的铝酸酯采取了部分满足中心铝原子配位数的特殊结构,使其产品质量得到很大的提高。铝酸酯偶联剂色浅,有较高的热稳定协调效应和润滑增塑的作用,适用范围广。
其他种类的表面改性剂也比较多,如表面活性剂、分散剂、接枝剂等。
(4)复合改性体系
在改性剂的选择中,并不要仅仅只用偶联剂来进行表面改性,而要应根据碳酸钙粉体的性质及有机高分子制品的配方及工艺技术要求等,加入一定量的其它助改性剂和助剂,配合偶联剂进行更有效的表面改性,使改性碳酸钙粉体产品的性能和质量达到更高的要求,使产品的成本更低。
要点2: 选对表面改性工艺
碳酸钙粉体表面改性工艺应根据所选用的表面改性剂与碳酸钙粉体反应机理进行确定。
一是要对碳酸钙粉体进行动态加热,排除吸附水;
二是加热到100-110℃时,以雾化法加入表面改性剂,使用两种改性剂时,最好分开加入;
三是动态下保持一定的温度和时间,因不同的反应时间其改性的效果是不同的。
例如,硬脂酸干法处理碳酸钙的工艺流程是先将碳酸钙进行干燥,除去水份(如果碳酸钙的水份含量小于1%可以不进行干燥),然后加入计量配置好的硬脂酸在表面改性机中完成碳酸钙粉体的表面改性。

▲欧美某矿物公司硬脂酸干法改性碳酸钙工艺
采用SLG型粉体表面改性机和涡旋磨等连续式粉体表面设备时,物料和表面改性剂是连续同步给入的,硬脂酸可直接以固体粉状添加,用量依粉体的粒度大小或比表面积而定,一般为碳酸钙质量的0.8%-1.2%。
为了使硬脂酸更好地分散和均匀地与碳酸钙粒子作用,也可以预先将硬脂酸用溶剂(如无水乙醇)稀释。改性时也可适量加入其他助剂。

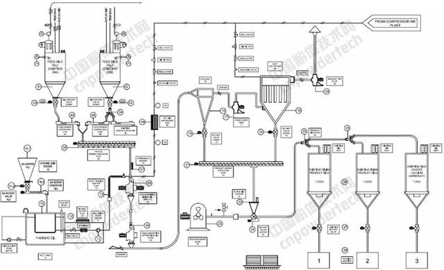
▲欧米亚碳酸钙改性生产线PID工艺流程
另外,经偶联剂改性的碳酸钙粉体,都会产生少部分的团聚颗粒,给产品的质量带来一定的影响,所以一定要进行有效的分级,只有这样才能完全保证产品的质量。
要点3: 选对表面改性设备
表面改性设备可分为干法和湿法两类。常用的干法表面改性设备是SLG型连续粉体表面改性机、高速加热混合机、PSC型粉体表面改性机以及涡流磨等。

▲SLG型连续粉体表面改性机
其中SLG型连续粉体表面改性机、PSC型粉体表面改性机、涡流磨等是连续式粉体表面改性设备,高速加热混合机是间歇式的表面改性设备。
常用的湿法表面改性设备为可控温反应罐和反应釜。
目前,在超细碳酸钙,特别是轻质碳酸钙的工业化干法连续表面改性中,SLG型连续粉体表面改性机占主导地位。
根据碳酸钙粉体表面改性的机理及工艺等,在选择表面改性设备时应考虑满足以下几点要求:
(1)表面改性设备能将粉体加热到120℃,并能在90-120℃之间保温,加热和保温时间能够自动控制。
(2)要有排气装置,可将表面改性时需排除的水以蒸汽方式排出。
(3)碳酸钙粉体在表面改性中应处在高速动态的状态下。
(4)表面改性设备应满足表面改性剂分加的要求。
(5)为解决表面改性中产生的假团聚体和硬团聚体,一定要进行有效的分级,应用专用的分级设备进行配套。
因此,我们在选择粉体表面改性设备时,一定要认真考虑粉体的表面改性机理和工艺,并以此为依据,合理的选择和配套表面改性生产线。
另外,粉体表面改性设备生产厂家也应以粉体表面改性的机理及工艺为依据,合理的设计和制造出理想的粉体表面改性设备。
☆ 碳酸钙表面改性的发展趋势
碳酸钙的表面改性是一种改性剂配方较为简单,但产量大的粉体的表面改性。目前除特种用途的超细和纳米碳酸钙粉体的表面改性外,一般在高分子材料中填充的碳酸钙粉体大多数使用硬脂酸或硬脂酸钠作为表面改性剂,少部分使用铝酸酯、钛酸酯和其他表面改性剂。
碳酸钙粉体表面改性技术的主要改进方向是提高表面改性效果和降低改性成本。
(1)提高表面改性效果
提高表面改性效果主要从表面改性方法、改性设备和改性剂配方三个方面着手:
(2)降低表面改性成本
降低表面改性成本主要从以下几个方面着手: